型号:
参考价格:
简介:建材制品单体燃烧试验装置是专为建筑材料及制品(不包括铺地材料)设计的燃烧性能测试设备。该设备主要用于测试建筑材料在单体燃烧试验中的反应,通过定量和定性分析样品
建材制品单体燃烧试验装置是专为建筑材料及制品(不包括铺地材料)设计的燃烧性能测试设备。该设备主要用于测试建筑材料在单体燃烧试验中的反应,通过定量和定性分析样品的燃烧热释放率、火焰横向传播、产烟量、滴落物及颗粒物等燃烧特性。符合GB/T 20284-2006《建筑材料或制品的单体燃烧试验》标准,适用于质检部门、生产企业、科研机构等单位进行建筑材料燃烧性能检测。
应用范围:
本试验装置广泛应用于以下领域:
建筑材料企业:用于评定生产的建筑材料(如墙体、天花板、隔断板、门窗等)在火灾情况下的反应性能。
建筑行业:对建筑内部材料的防火性能进行检测,确保建筑物符合消防安全标准。
消防安全检测中心:对新型建筑材料进行燃烧性能检测,确保材料安全性。
科研机构:用于建筑消防材料的研发和创新,帮助研发人员评估和验证材料的燃烧性能。
建筑质量管理与监管部门:监测建筑施工中使用的所有材料是否符合消防安全标准。
环保与安全认证机构:为环保和安全标准认证提供测试数据支持。
适用标准:
本设备符合以下相关标准:
GB/T 20284-2006《建筑材料或制品的单体燃烧试验》
ISO 5659-2-2006《塑料—烟生成—第二部分:单室法测定光密度》
ASTM E662-2014《塑料—烟生成—第二部分:烟密度试验方法》
BS 476-6:1989《建筑材料的火灾反应试验—火焰传播试验》
EN 13501-1:2007《建筑产品的防火性能—分类—第1部分:产品的燃烧性能》
产品规格:
系统温度测量范围:0~400℃
温度测量精度:≤±0.5℃
系统压差测量范围:0~100Pa
压差测量精度:≤±2Pa
排烟流量测量范围:0.25m³/s~0.8m³/s
排烟流量测量精度:≤±1.5%
燃气流量控制精度:<647mg±10mg
氧气分析范围(顺磁型):16%~21%
响应时间:<12s
二氧化碳测量范围(IR型):0%~10%
光密度测量范围:0%~99.9%
光密度测量精度:±5%(滤光片示值)
空气相对湿度测量范围:20%~80%
空气相对湿度测量精度:≤±5%
燃料类型:商用丙烷气体,纯度≥95%(由用户提供)
电源:AC380V,6KW
设备占地尺寸:6100mm×5500mm×4600mm(长×宽×高)
燃烧室外形尺寸:3000mm×3000mm×2500mm(长×宽×高)
系统总功率:380V、6KW
系统所需实验室面积:6000mm×5500mm×4600mm
控制柜尺寸:1200mm×800mm×1200mm(长×宽×高)
产品特点:
多重测试功能:设备具备测试燃烧热释放率、火焰横向传播、烟雾生成量、滴落物与颗粒物等功能,全面评估材料的燃烧性能。
高精度传感器:采用高精度的温度、压差、流量、光密度等传感器,确保测试数据的准确性和可靠性。
全自动控制系统:系统配备计算机全自动控制,自动采集数据并实时显示,操作简单,减少人为干扰。
高安全性设计:采用防爆开关电磁阀、高频响应火焰探测器及高频电子点火器,确保测试过程中的安全性。
大规模实验室支持:设备占地面积大,适用于大规模实验室和批量测试需求。
完善的安全防护:配备安全报警系统、防爆电器隔离箱和专业燃气胶管,确保操作人员安全。
高效气体分析系统:内置顺磁型氧气分析仪和IR型二氧化碳分析仪,实时监测气体成分,提升测试准确性。
配件及耗材:
丙烷气体(用户提供):燃料,纯度≥95%
氧气瓶(用户提供):测量氧气浓度
光密度滤光片:用于调整光密度测量的精度
气体分析组件:包含氧气和二氧化碳分析仪
高频电子点火器:用于点燃燃料,确保燃烧稳定
防爆电磁阀:提供安全防护,防止泄漏
燃烧室除尘系统:防止测试过程中灰尘污染测试环境
测试原理:
建材制品单体燃烧试验装置通过模拟建筑材料在火灾中的实际燃烧环境,测试其在高温条件下的燃烧特性。装置利用全自动控制系统和精确的测量仪器实时监测燃烧过程中产生的热量、烟雾、火焰传播以及滴落物等特征。通过燃烧室内的温度控制系统,燃烧条件可根据标准设定,并在试验过程中自动记录各项数据,帮助评估样品的防火性能。
操作说明:
样品准备:将待测试的建材样品切割至规定尺寸,通常为100mm×100mm,厚度不超过50mm。
设备启动:接通电源并启动计算机控制系统,检查传感器和气体流量控制系统的状态。
试验设置:根据标准要求或用户需求设置温度升高程序、气体流量、烟雾检测等参数。
开始测试:点击“开始测试”按钮,设备将自动开始升温并进行数据记录。
安全操作:操作人员在测试过程中必须佩戴防护设备,并确保试验室内的通风良好。
数据记录与分析:测试完成后,设备将自动保存所有数据,用户可以根据需要打印测试报告。
实验后处理:测试结束后,应及时清理燃烧室及相关设备,确保设备处于良好状态。
实验流程:
样品安装:将建筑材料样品固定在试件安装小车上,确保样品放置正确。
系统设置:选择所需的测试标准和相关参数,例如温度升高速率、气体流量等。
温度升高:启动系统,设备将自动升温至指定温度,并保持恒定。
烟雾与火焰监测:在测试过程中,监测并记录烟雾、火焰传播、燃烧热释放率等数据。
测试结束:试验结束后,系统会自动停止升温,记录并保存所有数据。
数据输出与分析:用户可以通过计算机分析数据,得出样品的燃烧

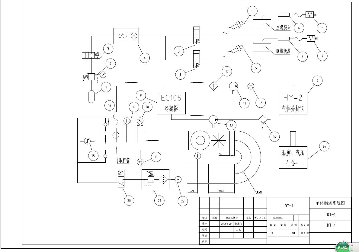
DT-1建材及制品单体燃烧试验装置包括:控制系统、燃烧室、试件安装小车、燃烧器、烟道及排烟系统、分析及测量系统、除尘装置组成,如图所示。

装置系统图:

控制软件界面图如下:
